Sivun pääsisältöön
  • Välkommen till Yourex - Din Grossist på bilelektriska reservdelar.

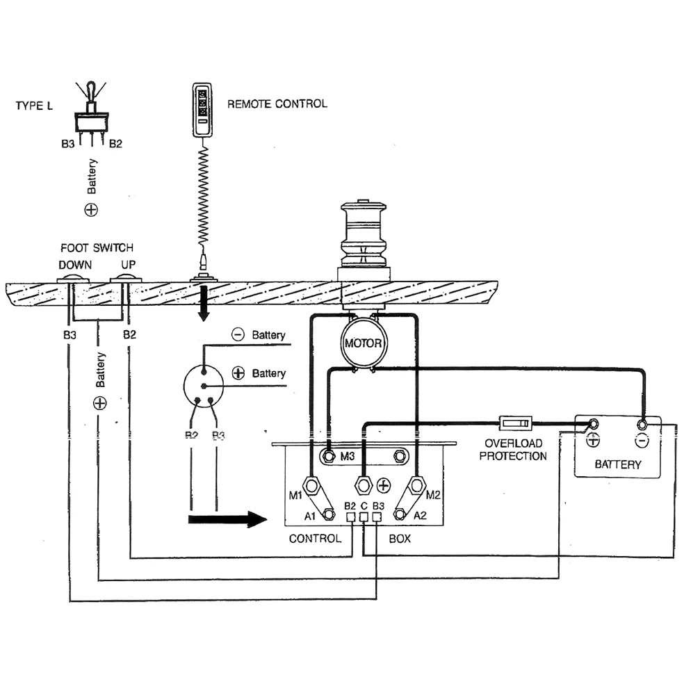
Tuotenro.: 12-802-2420

Kaksoiskytkin rele 12V, Laturi DC-moottori K.lokero

Tekniset tiedot:

12V-100A, DC Moottorin ohjauskotelo

Kuvaus

Kaksoiskytkin 12V, DC-moottori K.box 12V-100A, DC-moottorin hallintalaatikko 120x60x100mm. Sopii DC-moottoreihin, ankkurivinssiä veneilyyn jne.